八零图社
首页
最新
热门
排行
首页
最新
热门
排行
自然风光
动漫卡通
美食摄影
科技数码
人物写真
创意设计
壁纸背景
游戏原画
首页
正规高空作业证图片
图片详情
咨询办理高处作业操作证建设厅高空作业吊篮安装拆卸工操作证
0
浏览
0
喜欢
747x870
尺寸
2026-03-12 18:04:07
上传
查看原图
下载图片
图片链接
缩略图
原图
外链
专题
正规高空作业证图片
相关图片
环卫清洁职业技能工种:高空外墙清洗操作证_作业
0
0
青岛考高空作业证要什么条件,青岛登高证在哪里办_相关_考试_要求
0
0
贵州移动工作人员高空作业.图片由贵州移动提供
0
0
重庆考高空作业证如何报名?登高证怎么考
0
0
深圳高空作业证
0
0
外墙清洗小窍门:既安全又正规方法_施工_高空作业_保障
0
0
事关高空作业这几大法宝必不可少
0
0
网络"假认证"成产业链:3000元就能买到"一级"高空作业服务资质_企业
0
0
中国制造企业"出海"新故事:向"高处"发展新质生产力
0
0
溪沫工地吊篮施工铭牌验收合格证安全操作规程高空作业风险警示告知牌
0
0
作业_假证_网站
0
0
电工证高空作业证登高证焊工证制冷证有限空间证叉车证电梯操作证起重
0
0
随机推荐
这样的田蕊妮你喜欢吗?
0
0
年轻时帅炸天,老了却满脸皱纹的8位港星,个个不愿做"蜡像人"
0
0
分享给减脂期姐妹们水煮的包菜居然也可以这么好吃
0
0
黑白无常可背叛天下所有人,却没有背叛彼此!_腾讯视频
0
0
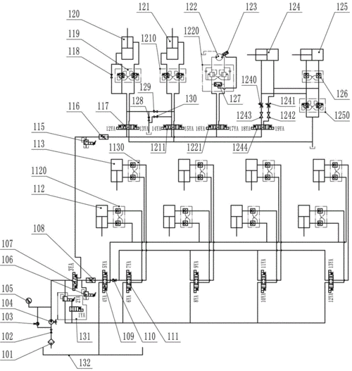
一种用于高空作业车的液压系统的制作方法
0
0
杨采钰巧秀小蛮腰,平平无奇西装外套,但衣服打结凹出时髦感!
0
0
赵丽颖被问过年被婆婆催生二胎怎么办她脱口7字冯绍峰傻眼了
0
0
美国海军陆战队,身穿制服,双臂交叉
0
0
由美头网整理发布,动漫头像频道提供更多与冷酷,冷艳,暗黑,御姐相关的
0
0
治愈系动漫《言叶之庭》绿色护眼电脑桌面壁纸第三辑高清大图预览1680
0
0
磨金石教育分享 | 街头怀旧风格 | 插画_东京_shinji_作品
0
0
文化创意——河南博物院
0
0