八零图社
首页
最新
热门
排行
首页
最新
热门
排行
自然风光
动漫卡通
美食摄影
科技数码
人物写真
创意设计
壁纸背景
游戏原画
首页
地铁简笔画儿童画
图片详情
地铁站简笔画怎么画
0
浏览
0
喜欢
474x311
尺寸
2026-03-13 15:34:43
上传
查看原图
下载图片
图片链接
缩略图
原图
外链
专题
地铁简笔画儿童画
相关图片
地铁简笔画 地铁简笔画儿童画
0
0
地铁
0
0
儿童画地铁简笔画漂亮的地铁简笔画地铁车站站厅布局简笔画地铁简笔画
0
0
地铁简笔画教程儿童画地铁简笔画漂亮的地铁简笔画地铁车站站厅布局简
0
0
地铁简笔画地铁简笔画儿童画
0
0
地铁 卡通图片
0
0
地铁三号线简笔画
0
0
笔画地铁简笔画地铁简笔画儿童画画地铁的简笔画侧面地铁平面图简笔画
0
0
地铁简笔画地铁简笔画儿童画
0
0
儿童画地铁
0
0
地铁简笔画儿童画地铁简笔画儿童画地铁简笔画湖北武汉地标建筑简笔画
0
0
正文地铁站儿童简笔画地铁简笔画
0
0
随机推荐
斗罗:亲手斩杀黑暗千仞雪,100级千仞雪诞生,吊打唐三如同切菜
0
0
新上海滩 剧照
0
0
女童跑步鞋712岁春夏季鞋子运动鞋透气网面中大童轻便儿童潮6807粉色
0
0
宋代玉酒杯
0
0
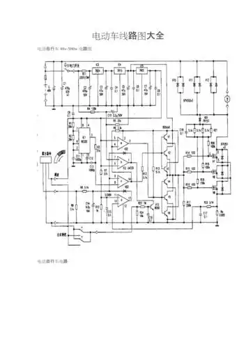
电动车线路图
0
0
苍龙入缸快俩月 - 龙鱼玩家 - 龙鱼之巅
0
0
火星五彩红伊盯陨石(强磁)_陨石_云南天财地宝【7788收藏__收藏热线】
0
0
188男团q版头像(禁二转)非粉禁用9497
0
0
答案艾弗森crossover嘻哈短袖t恤篮球运动艾佛森宽松半袖t恤
0
0
记忆之城演员表
0
0
当然万能的画师黑田朝生,也为泰迦奥特曼绘制了母亲的模样.
0
0
[变形金刚:塞伯坦的陨落][wildfire野火]终有一天,万众一心!
0
0