八零图社
首页
最新
热门
排行
首页
最新
热门
排行
自然风光
动漫卡通
美食摄影
科技数码
人物写真
创意设计
壁纸背景
游戏原画
首页
fbi证件官方
图片详情
fbi
0
浏览
0
喜欢
404x412
尺寸
2026-03-13 17:45:31
上传
查看原图
下载图片
图片链接
缩略图
原图
外链
专题
fbi证件官方
相关图片
美国联邦调查局 fbi 胸卡 身份证卡片 id身份牌专业二维码 id版
0
0
美国联邦调查局 fbi 胸卡 身份证卡片 id身份牌专业二维码 id版
0
0
美国联邦调查局fbi身份卡 fbi身份id卡 fbi横版胸卡 横版胸卡
0
0
美国联邦调查局fbi身份id卡 新版fbi身份卡 个性定制pvc芯片id卡
0
0
伪造的fbi证件(洛杉矶县警察局图片)
0
0
世宜得fbi证件胸针徽章辛普森一家周边翻盖胸针ins潮个性创意别针fbi
0
0
历史学家认为,这一个世纪见证了fbi的成功和失败,荣誉和非议.
0
0
《x档案》fbi 金属 徽章 证件夹 卡夹 pvc内卡
0
0
仓梵fbi徽章真i皮交通出入证政府警员值勤证工作牌证件卡套定制d款竖
0
0
fbi徽章真皮交通出入证政府警员值勤证工作牌证件卡套定制logo
0
0
fbi
0
0
美国联邦调查局fbi身份id卡 新版fbi身份卡 个性定制pvc芯片id卡
0
0
随机推荐
一口气吹爆气球吓坏超女们-综艺-高清视频在线观看-芒果tv
0
0
百年前纽约人真实生活老照片
0
0
4月14玉树大地震的感人故事
0
0
侧脸女头_女生头像_我要个性网
0
0
为什么车晓的妈妈想要邓超做女婿
0
0
小米蓝牙耳机 airdots 青春版体验:199 元的售价,一款性价比很高的真
0
0
中秋教师节大潘竟然在做这个
0
0
吴世勋
0
0
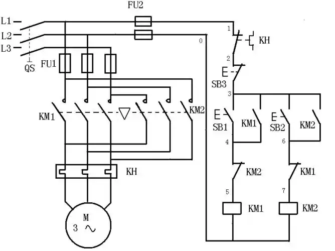
(跳相)(2),接触器互锁(连锁)电动机正反转控制原理同时可
0
0
6月排毒减肥挑战赛d3
0
0
立邦暮色神奇的色漆变化过程
0
0
王者荣耀武汉estar诺言kpl奋战四年只想为estar创造历史
0
0