八零图社
首页
最新
热门
排行
首页
最新
热门
排行
自然风光
动漫卡通
美食摄影
科技数码
人物写真
创意设计
壁纸背景
游戏原画
首页
原理图工作原理
图片详情
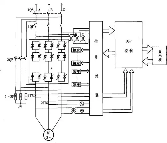
恒温恒湿空调制冷机组工作原理
0
浏览
0
喜欢
600x400
尺寸
2026-03-12 10:47:27
上传
查看原图
下载图片
图片链接
缩略图
原图
外链
专题
原理图工作原理
相关图片
28如图是一种温度自动报警器的工作原理电路图在水银温度计上部插入一
0
0
如图是磁流体发电机工作原理示意图.
0
0
电动机软启动器qb-h系列工作原理
0
0
工作原理简述
0
0
压敏电阻式进气压力传感器的工作原理示意图
0
0
机械设计必备资料,液压回路工作原理动图!
0
0
器工作原理变频器的作用变频器原理变频器维修
0
0
电磁灶的工作原理介绍电磁灶的电路原理图图解
0
0
节能灯的供电原理图,电是怎样工作的?
0
0
卸荷阀工作原理检修动画
0
0
工作原理图
0
0
发电机中性点接地电阻柜工作原理图
0
0
随机推荐
最近下饭不知道看什么,闺蜜给我推荐了这几部电视剧都超爱,每
0
0
水彩写实水果01
0
0
三角巾包扎方法
0
0
天津杨柳青画社 中国画技法丛书 人物画步骤作品欣赏 四大美女 绘画
0
0
中国最美女人排名前十中国十位最美女演员明星图片
0
0
花边婚纱设计图
0
0
52岁马浚伟宣布退出幕前暂不演戏,上个月曾因身体不适入院治疗_工作
0
0
98古惑仔之龙争虎斗
0
0
向后梳的男生发型,男生后梳马尾发型图片_男生扫一扫脸型配发型
0
0
猫耳少女简笔画 第1页
0
0
2日18点,新增原广厦球员赵天熠,原上海球员黄世乾和原广州球员郭凯伦
0
0
年轻女性新年发红包
0
0