八零图社
首页
最新
热门
排行
首页
最新
热门
排行
自然风光
动漫卡通
美食摄影
科技数码
人物写真
创意设计
壁纸背景
游戏原画
首页
24v电动叉车电机接线图
图片详情
电机过载保护器接线图详解
0
浏览
0
喜欢
619x471
尺寸
2026-03-12 15:08:08
上传
查看原图
下载图片
图片链接
缩略图
原图
外链
专题
24v电动叉车电机接线图
相关图片
电动叉车,电动牵引车,电动堆高车电池 48v300ah磷酸铁锂电池
0
0
东方红5--10t叉车电路
0
0
叉车电气原理图
0
0
汽车农用车三轮车叉车硅整流发电机jf11ajf12a12v24v全新铜线
0
0
向ta提问 两地控制电机接线如图: 启动按钮并联,停止按钮串联.
0
0
叉车控制电路图
0
0
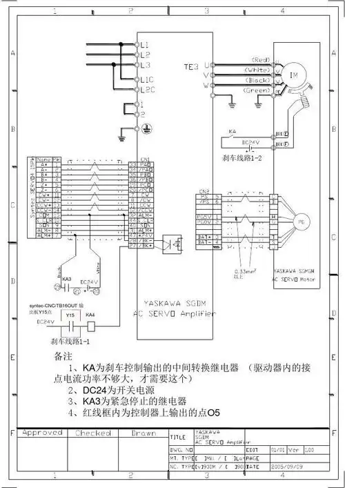
安川伺服马达接线图
0
0
实物接线图
0
0
并励直流电机正反转控制线路 qf l l- ka km1 km2 km1 sb3 m km2 kt
0
0
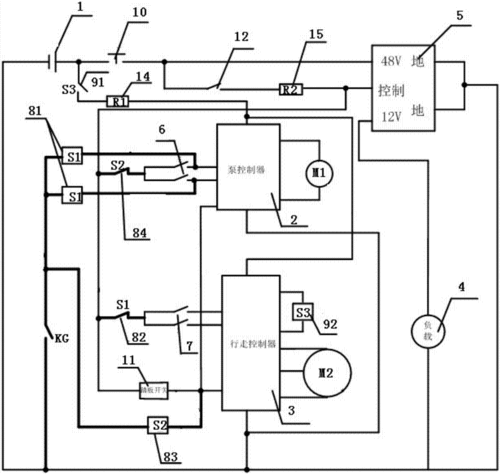
一种电动叉车操作控制系统的制作方法
0
0
其实电机维修并不难.只要学会了电动机接线,一切都会迎刃而解.
0
0
电动叉车控制器预充电不足的原因及改进措施
0
0
随机推荐
浪莎轻奢高档纯欲名媛风白衬衫女中长款睡衣女韩版可外穿冰丝绸大码bf
0
0
徐正溪赤脚出镜就算了,还把衬衫解开4颗扣子,看得粉丝心跳加速
0
0
如今乌珠穆沁羊已经成为带动牧民脱贫致富的法宝返回搜狐,查看更多
0
0
包装及vi设计中金色的色号和运用_design上海设计公司
0
0
主播疯狂现金抽奖到底亏不亏楚河送出118万元礼物收入238万元
0
0
金圣(7种)
0
0
屏山一水潭惊现女尸真实身份令人虚惊
0
0
手机爆笑笑话大全应用图标
0
0
魔兽世界牧师职业大厅升级及随从推荐分享
0
0
北京市行政边界划分矢量图
0
0
金鱼
0
0
体育生最爱系列?#川上富江 #动漫女头 #旧漫头像 #ai绘 - 抖音
0
0