八零图社
首页
最新
热门
排行
首页
最新
热门
排行
自然风光
动漫卡通
美食摄影
科技数码
人物写真
创意设计
壁纸背景
游戏原画
首页
深圳山海
图片详情
真相爆料深圳盐田山海四季城华府怎么样有什么优缺点
0
浏览
0
喜欢
4000x1142
尺寸
2026-03-12 13:16:34
上传
查看原图
下载图片
图片链接
缩略图
原图
外链
专题
深圳山海
相关图片
海山山海(深圳摄影)
0
0
深圳山海七娘山
0
0
深圳南澳非遗"出圈"!
0
0
插望旗深圳超小众小山避开人海看山海
0
0
41件作品获奖山海连城美丽深圳摄影大赛获奖名单揭晓
0
0
深圳最美的海景在哪里?深圳最美的山峰在哪里?
0
0
深圳_攻略_沙头角
0
0
深圳最美的海景在哪里?深圳最美的山峰在哪里?
0
0
【最美七娘山】周六,周日 |打卡深圳最美山峰,行摄山海间,叹无敌海景
0
0
【深圳】杨梅坑→最美山海径_游记
0
0
飞阅深圳日历2023年2月7日
0
0
深圳梅沙尖绝美天梯山海一色
0
0
随机推荐
五,等边三角形
0
0
刘雯崔始源
0
0
詹记宫廷桃酥王(淮北总店)-"在大众上搜万达这家詹记怎么都搜不到,也
0
0
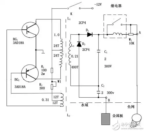
电子捕鱼器diy小功率
0
0
中评镜头:国宴上的美女服务员
0
0
工业设计,结构设计,产品设计,外观设计,喷码机,手持式
0
0
写两小无猜的优美句子 小朋友两小无猜的唯美句子
0
0
江西马头山国家级保护区长叶榧树
0
0
感谢你的出现,过去的往事就如烟 #宋小睿 #分享照片 #今天 - 抖音
0
0
2017最火超短发(25)款
0
0
广西正宗大叶广金钱草整捆切段切碎新货干净煮水煲汤茶材料
0
0
删繁就简的新中式风格简约大气与现代元素
0
0